绿氨箱式装置图
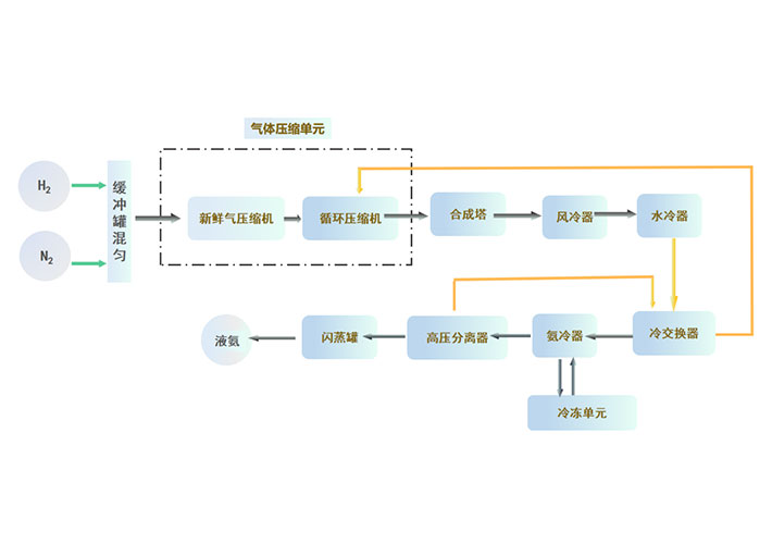
技术方案氢气与氮气按比例混合,进入压缩机压缩到9MPa,经过压缩的氢氮气与循环机出口的循环工艺气一同进入氨合成塔,工艺气在氨合成催化剂作用下发生氨合成反应,出氨合成塔的工艺气依次经过空冷器,冷交换器,氨冷器进行冷却后,进入高压氨分进行液氨分离。分离氨后的气体再进入冷交换器回收冷量后进入循环机提压,如此循环。氨分离器分离出的液氨,减压至送入中压氨分,闪蒸气返回压缩机加压利用,液氨在中压氨分罐储存。

标准系列:产能为1000吨/年、3000吨/年、5000吨/年、10000吨/年定制产品。
产品形式:模块化组合,产品为集装箱式、箱体式、撬装式和分布式。
智能系统:自带数据分析、电子报表、远程监控、视频监控等功能
投资运营:节省占地面积、减少运维成本,设备高度预制、简化现场安装。

标准系列产品:产能1000吨/年、3000吨/年、5000吨/年、10000吨/年定制产品





平台信息提交-隐私协议
· 隐私政策
隐私协议隐私协议隐私协议隐私协议隐私协议隐私协议隐私协议隐私协议隐私协议隐私协议隐私协议隐私协议隐私协议隐私协议